Investiční náklady na gravitační a podtlakový systém
Výhody podtlakového odvodnění střech jsou obecně známé. Patří mezi ně především zjednodušené trasování ležaté kanalizace pod střešní konstrukcí společným svodovým potrubím bez sklonu, méně odpadových potrubí s menšími dimenzemi a větší průtoky střešních vtoků. Běžné gravitační střešní vtoky odvádějí průtok srážkové vody od 2 do 6 l/s, podtlakové střešní vtoky mohou dosahovat kapacitního průtoku až 24 l/s.
Při menších srážkách funguje navržený podtlakový systém jako gravitační. Avšak při přívalových deštích, kdy se zaplní celý průřez potrubí vodou a hladina vody na střeše zaplaví střešní vtok v požadované výšce, nastává v plném potrubí podtlakové proudění a voda odtéká ze střechy velkou rychlostí.
Investiční náklady na gravitační a podtlakový systém
Střecha s plochou 500 m2
Na obr. 1 je půdorys a řez halou se střechou s plochou 500 m2, která je odvodněna gravitačním systémem. Hala má rozměry 25 × 20 m a je odvodněna třemi střešními vtoky a odpadovým potrubím DN 100, svodové potrubí je DN 125. Výška haly je dvanáct metrů. V tab. 1 je uvedena přibližná cenová kalkulace materiálu potřebného k realizování gravitačního systému pro tuto halu, cenová kalkulace zahrnuje potrubní materiál, vtoky, tvarovky, kotvicí prvky a zemní práce.
Obr. 1 Hala se střechou s plochou 500 m2 odvodněná gravitačním systémem – půdorys a řez [5]
Na obr. 2 je půdorys a řez toutéž halou s rozměry 25 × 20 m odvodněnou podtlakovým systémem. Jsou použity dva podtlakové střešní vtoky s kapacitou 12 l/s. Svodové potrubí vede pod stropem, odpadové potrubí DN 63 vede podél stěny až do šachty umístěné před objektem. V tab. 2 je uvedena přibližná cenová kalkulace materiálu potřebná k realizaci odvodnění střechy podtlakovým systémem.
Obr. 2 Hala se střechou s plochou 500 m2 odvodněná podtlakovým systémem – půdorys a řez [5]
Střecha s plochou 1 000 m2
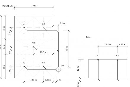
Na obr. 3 je půdorys a řez halou se střechou s plochou 1 000 m2, která je odvodněna gravitačním systémem. Hala má rozměry 25 × 40 m a je odvodněna pěti střešními vtoky s odpadovým potrubím DN 100, svodové potrubí je DN 125. Výška haly je dvanáct metrů.
Obr. 3 Hala se střechou s plochou 1 000 m2 odvodněná gravitačním systémem – půdorys a řez [5]
V tab. 1 je uvedena přibližná cenová kalkulace materiálu potřebného k realizování gravitačního systému.
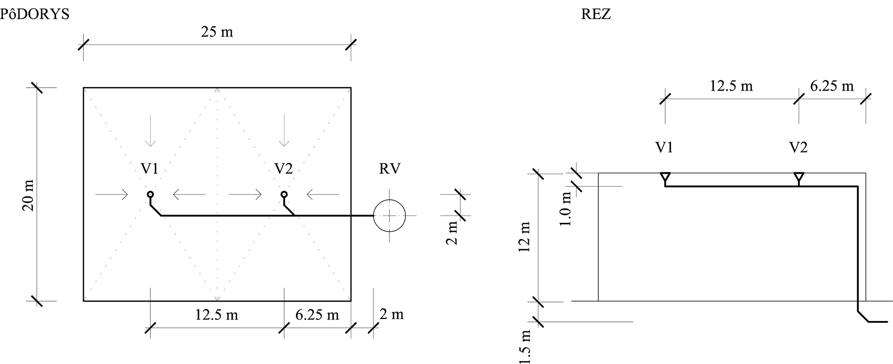
Na obr. 4 je zobrazena tatáž hala s podtlakovým odvodněním se třemi podtlakovými střešními vtoky. Svodové potrubí vede pod stropem až k obvodové konstrukci, kde je odpadovým potrubím odvedeno do revizní šachty.
Obr. 4 Hala se střechou s plochou 1 000 m2 odvodněná podtlakovým systémem – půdorys a řez [5]
V tab. 2 je cenová kalkulace u podtlakového systému.
Střecha s plochou 5 000 m2
Na obr. 5 a 6 je půdorys a řez halou se střechou s plochou 5 000 m2, která je odvodněna gravitačním systémem. Hala má rozměry 100 × 50 m, potřebný počet střešních vtoků je dvacet jedna kusů s průtokem 6 l/s, odpadové potrubí je DN 100, svodová potrubí jsou DN 125, DN 150 a DN 200. Výška haly je dvanáct metrů. V tab. 1 je uvedena přibližná cenová kalkulace materiálu potřebného k realizování gravitačního systému.
Obr. 5 a 6 Hala se střechou s plochou 5 000 m2 odvodněná gravitačním systémem – půdorys a řez [5]
Na obr. 7 a 8 je zobrazena tatáž hala s podtlakovým odvodněním s osmi podtlakovými střešními vtoky s kapacitou 25 l/s. Svodové potrubí vede pod stropem k obvodové konstrukci, kde klesá do země a je ukončeno v revizní šachtě před objektem. V tab. 2 je cenová kalkulace u podtlakového systému.
Obr. 7 a 8 Hala se střechou s plochou 5 000 m2 odvodněná podtlakovým systémem –půdorys a řez [5]
Porovnání nákladů podle odvodňované plochy střechy od 5 000 do 15 000 m2
Podobným způsobem jako u střech do 5 000 m2 byly zpracovány předpokládané náklady i u střech s plochou 10 000 a 15 000 m2. V tab. 3 je srovnání nákladů na realizaci gravitačního a podtlakového systému u hal s různými střešními plochami. Cenové kalkulace u podtlakového systému byly zpracovány na základě cenové kalkulace dodané firmou. U gravitačního systému byl použit tentýž materiál, použity však byly gravitační střešní vtoky s průtokem 6 l/s.
Závěr
Obecně přetrvávající názor, že realizace podtlakových systémů odvodnění střech je dražší než gravitačních systémů, nemusí být opodstatněný. Při srovnání obou systémů je zřejmé, že ceny nákladů na realizaci podtlakového systému jsou dokonce u různých velikostí střešních ploch nižší. Náklady na podtlakové střešní vtoky, jichž je méně než u gravitačního odvodnění, se přibližně rovnají, avšak náklady u gravitačního systému výrazně zvyšují zemní práce.
Velký rozdíl v nákladech představují položky kotvení, které jsou ve srovnání s gravitačními systémy mnohem vyšší u podtlakových systémů, v některých případech více než dvacetinásobně. Výraznější rozdíl v celkových nákladech vidíme hlavně u střešních ploch s velikostí 500 m2 a 1 000 m2, kde je procentuální rozdíl ceny přibližně 20 až 40 %. U střešních ploch větších než 5 000 m2 se náklady na realizaci obou systémů začínají přibližovat.
Ing. Lenka Jágerská, doc. Ing. Jana Peráčková, Ph.D.
Autorky působí na Katedře TZB SvF STU v Bratislavě.
Recenzovala: Ing. Tatjana Jánošková, Ph.D.
Schémata a obrázky: autorky
Literatura
- Chaloupka, K. – Svoboda, Z.: Ploché střechy, Praha: Grada Publishing, 2009.
- ARTHUR S.: The Priming Focussed Design of Siphonic Roof Drainage. In: Proceedings of the 33rd International Symposium of CIB W062 on Water Supply and Drainage
- for Buildings [elektronický zdroj]: 19th – 21th September 2017, Brno, Czech Republic, 2009.
- Ellinghaus, K. H.: Sanitärpraxis I. Be- und Entwässerung von Gebäuden. Konkordia GmbH, Buhl, 1991, s. 179.DIN 1986-100 Entwässerungsanlagen für Gebäude und Grundstücke, 2008.
- JÁGERSKÁ, L.: Analýza odvodnenia striech podtlakovými kanalizačnými systémami. Dizertační práce. STU Bratislava 2017, s. 113.
- Katalog výrobků 2016/2017 f. Geberit.
Článok bol uverejnený v časopise TZB Haustechnik 3/2017.









![Obr. 1 Hala se střechou s plochou 500 m2 odvodněná gravitačním systémem – půdorys a řez [5]](/wp-content/uploads/images/fotogaleria/fotogalerie/stavebnictvi/investicni_naklady_na_gravitacni_a_podtlakovy_system_foto/obr-1.jpg)
![Obr. 2 Hala se střechou s plochou 500 m2 odvodněná podtlakovým systémem – půdorys a řez [5]](/wp-content/uploads/images/fotogaleria/fotogalerie/stavebnictvi/investicni_naklady_na_gravitacni_a_podtlakovy_system_foto/obr-2.jpg)
![Obr. 3 Hala se střechou s plochou 1 000 m2 odvodněná gravitačním systémem – půdorys a řez [5]](/wp-content/uploads/images/fotogaleria/fotogalerie/stavebnictvi/investicni_naklady_na_gravitacni_a_podtlakovy_system_foto/obr-3.jpg)

![Obr. 4 Hala se střechou s plochou 1 000 m2 odvodněná podtlakovým systémem – půdorys a řez [5]]](/wp-content/uploads/images/fotogaleria/fotogalerie/stavebnictvi/investicni_naklady_na_gravitacni_a_podtlakovy_system_foto/obr-4.jpg)

![Obr. 5 a 6 Hala se střechou s plochou 5 000 m2 odvodněná gravitačním systémem – půdorys a řez [5]](/wp-content/uploads/images/fotogaleria/fotogalerie/stavebnictvi/investicni_naklady_na_gravitacni_a_podtlakovy_system_foto/obr-5-VLAVO.jpg)
![Obr. 7 a 8 Hala se střechou s plochou 5 000 m2 odvodněná podtlakovým systémem –půdorys a řez [5]](/wp-content/uploads/images/fotogaleria/fotogalerie/stavebnictvi/investicni_naklady_na_gravitacni_a_podtlakovy_system_foto/obr-7-VPRAVO.jpg)
